多多28

WOER (002130): 0 0 (0%)

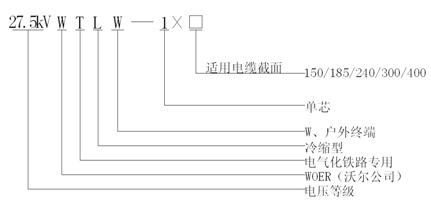
27.5kV冷缩户外终端

应用领域:

应用在电气化铁路用27.5kV牵引供电系统中,安装在27.5kV单相交流交联聚乙烯绝缘电缆户外端头侧,实现与户外高压电器或设备的电气连接

下载手册


1、产品性能满足GB/T28427-2012标准要求。
2、终端主体以优质进口液体硅胶为基材,采用高温高压力注射工艺成型,产品具有高弹性、高抗撕、耐老化、抗电晕、耐爬电等优秀性能;结构设计优化、安装工艺精良满足电气化铁路特殊供电环境和运行特点的要求。

3、终端主体及防护管材内置预扩张支撑物,安装时按照要求处理好电缆本体后,将支撑物螺旋抽取即可收缩压紧在电缆上,现场安装方便快捷。

27.5kV冷缩户外终端图解.gif


执行标准GB/T28427-2012
额定电压U0 (kV)27.5
工频耐压(5min)  (kV)124
冲击耐压  (kV)250
48kV下局部放电水平(pC)≤5
冷缩终端主体爬距 (mm)≥1300
适用电缆截面( mm2)150/185/240/300/400


QQ图片20190702103829.png

返回
Tel: 86 755-28299160